孟经理:187-6580-9607

    热线电话:0531—88982896 

 

首页 >> 新闻动态 >>工程进展 >> 有机废气治理的工艺路线如何选择
详细内容

有机废气治理的工艺路线如何选择

万腾环保、污水设备、废气处理


工业有机废气吸附法治理工程由主体工程和辅助工程组成。主体工程包括废气收集、预处理、吸附、吸附剂再生和解吸气体后处理单元。若治理过程中产生二次污染物时,还应包括二次污染物治理设施。辅助工程主要包括检测与过程控制、电气仪表和给排水等单元。


废气治理设施的场址选择与总图布置应参照标准GB50187《工业企业总平面设计规范》规定执行。场址选择应遵从降低环境影响、方便施工及运行维护等原则,并按照消防要求留出消防通道和安全保护距离。治理设备的布置应考虑主导风向的影响,以减少有害气体、噪声等对环境的影响。


工艺路线如何选择


在进行工艺路线选择之前,根据废气中有机物的回收价值和处理费用进行经济核算,优先选用回收工艺。治理工程的处理能力应根据废气的处理量确定,设计风量宜按照最大废气排放量的120%进行设计。吸附装置的浄化效率不得低于90%。


应根据废气的来源、性质(温度、压力、组分)及流量等因素进行综合分析后选择工艺路线。根据吸附剂再生方式和解吸气体后处理方式的不同,可选用的典型治理工艺有:


水蒸气再生一冷凝回收工艺;

热气流(空气或惰性气体)再生ー冷凝回收工艺;

热气流(空气)再生一催化燃烧或高温焚烧工艺;

降压解吸再生—液体吸收工艺。


连续稳定产生的废气可以采用固定床、移动床(包括转轮吸附装置)和流化床吸附装置,非连续产生或浓度不稳定的废气宜采用固定床吸附装置。当使用固定床吸附装置时,宜采用吸附剂原位再生工艺。


当废气中的有机物具有回收价值时,可根据情况选择采用水蒸气再生、热气流(空气或惰性气体)再生或降压解吸再生工艺。脱附后产生的高浓度气体可根据情况选择采用降温冷凝或液体吸收工艺对有机物进行回收。


当废气中的有机物不宜回收时,宜采用热气流再生工艺。脱附产生的高浓度有机气体采用催化燃烧或高温焚烧工艺进行销毁。


当废气中的有机物浓度高且易于冷凝时,宜先采用冷凝工艺对废气中的有机物进行部分回收后再进行吸附浄化。


选择废气治理方案的几个基本要素:根据废气成分(是否含有水分、固态物、油状物,及处理难易程度)、浓度(高、低)、排放形式(连续或间歇排放)选择处理方案。


以下情况适合选择焚烧处理方案:有机物含量较高、成分复杂、易燃易爆(丁二烯等)、较难分解物质如二硫化碳,含有颗粒物、油状物、连续大剂量排放的工业废气。如凹版印刷、胶板印刷、涂装、化学合成、石油化工、香精、香料等行业。


以下情况需要增加旋风除尘装置:含有颗粒物的工业废气,如涂装行业废气。 以下情况需要增加冷凝器:废气温度超过70℃且含有大量水分,需要加装冷凝器。


以下情况需要增加气、液(油)分离装置: 含有油状物的工业废气,如垃圾焚烧装置排放尾气;含有大量水分。


以下情况需要加装防爆阻火器(天然气防爆阻火器)、防爆井及爆破片:废气中含易燃易爆成分,工作场所有防爆要求。


工艺设计要求


1、废气收集


废气收集系统设计应符合GB50019《工业建筑供暖通风与空气调节设计规范》的规定。


应尽可能利用主体生产装置本身的集气系统进行收集。集气罩的配置应与生产工艺协调一致不影响工艺操作。在保证收集能力的前提下,应结构简单,便于安装和维护管理。


确定集气罩的吸气口位置、结构和风速时,应使罩口呈微负压状态,且罩内负压均匀。


集气罩的吸气方向应尽可能与污染气流运动方向一致,防止吸气罩周围气流紊乱,避免或减弱干扰气流和送风气流等对吸气气流的影响。


当废气产生点较多、彼此距离较远时,应适当分设多套收集系统。


2、预处理


预处理设备应根据废气的成分、性质和影响吸附过程的物质性质及含量进行选择。当废气中颗粒物含量超过1mg/m3时,应先采用过滤或洗涤等方式进行预处理。


当废气中含有吸附后难以脱附或造成吸附剂中毒的成分时,应采用洗涤或预吸附等预处理方式处理。


当废气中有机物浓度较高时,应采用冷凝或稀释等方式调节至满足要求。当废气温度较高时,采用换热或稀释等方式调节至满足要求。


3、浓度、温度要求


有机物浓度要求:除溶剂和油气储运销装置的有机废气吸附回收外,进入吸附装置的有机废气中有机物的浓度应低于其爆炸极限下限的25%。当废气中有机物的浓度高于其爆炸极限下限的25%时,应使其降低到其爆炸极限下限的25%后方可进行吸附净化。


温度要求:进入吸附装置的废气温度宜低于40℃。


4、工艺流程


(1)固定床吸附装置可采用水蒸气再生—冷凝回收工艺

图1:水蒸气再生一冷凝回收工艺流程


(2)固定床、移动床吸附装置可采用热气流(空气或惰性气体)再生—冷凝回收工艺

图2:热气流(空气或惰性气体)再生ー冷凝回收工艺流程


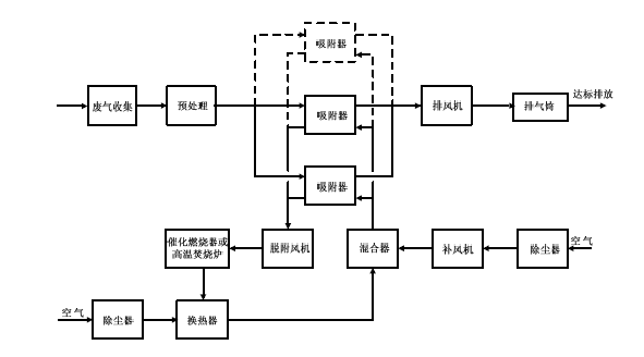
(3)固定床、移动床吸附装置可采用热气流(空气)再生—催化燃烧或高温焚烧工艺

图3:热气流(空气)再生—催化燃烧或高温焚烧工艺流程


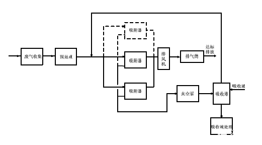
(4)固定床吸附装置采用降压解吸再生—液体吸收工艺

图4:降压解吸再生—液体吸收工艺流程


有机废气装置的竣工环境保护验收


1、验收前需要做哪些性能试验


竣工环境保护验收应按《建设项目竣工环境保护验收管理办法》的规定进行。工程验收前应进行试运行和性能试验,性能试验的内容主要包括:


废气中非甲烷总烃和国家或地方相关排放标准中所规定的污染物进出口浓度(至少检测三次);

风量;

吸附装置净化效率;

溶剂回收效率;

系统压力降;

耗电量;

耗水量;

水蒸气耗量等。


2、出现紧急事故或设备维修时,如何运行维护


治理设备应与产生废气的生产工艺设备同步运行。由于紧急事故或设备维修等原因造成治理设备停止运行时,应立即报告当地环境保护行政主管部门。


治理设备正常运行中废气的排放应符合国家或地方大气污染物排放标准的规定。治理设备不得超负荷运行。企业应建立健全与治理设备相关的各项规章制度,以及运行、维护和操作规程,建立主要设备运行状况的台账制度。


3、运行管理注意事项


治理系统应纳入生产管理中,并配备专业管理人员和技术人员。在治理系统启用前,企业应对管理和运行人员进行培训,使管理和运行人员掌握治理设备及其它附属设施的具体操作和应急情況下的处理措施。


培训内容包括:


①基本原理和工艺流程;

②启动前的检查和启动应满足的条件;

③正常运行情况下设备的控制、报警和指示系统的状态和检查,保持设备良好运行的条件,以及必要时的纠正操作;

④设备运行故障的发现、检查和排除;

⑤事故或紧急状态下人工操作和事故排除方法;

⑥设备日常和定期维护;

⑦设备运行和维护记录;

⑧其它事件的记录和报告。


4、日常运行记录事项


企业应建立治理工程运行状况、设施维护等的记录制度,主要记录内容包括:


a、治理装置的启动、停止时间;

b、吸附剂、过滤材料、催化剂、吸收剂等的质量分析数据、采购量、使用量及更换时间;

c、治理装置运行工艺控制参数,至少包括治理设备进、出口浓度和吸附装置内温度;

d、主要设备维修情况;

e、运行事故及维修情况;

f、定期检验、评价及评估情况;

g、吸附回收工艺中的污水排放、副产物处置情况。

♪end♫


标题
更多
技术支持: 全企网 | 管理登录
seo seo